Современный усилитель мощности на ГУ-91
Федотов Алексей Геннадьевич ( UA3VFS )
601505 Владимирская обл.
г. Гусь-Хрустальный
ул. Добролюбова д.13 кв.2
E-mail: ua3vfs (at) mail.ru
|
Приципиальные схемы в формате Sprint-Layout (.spl):
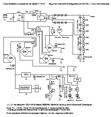
Усилитель мощности на лампе ГУ91Б изготовленный мной в общем то ни
каких особенностей не имеет.
Я думаю что радиолюбитель собирающийся собирать столь мощный усилитель
имеет опыт и знания достаточные для выполнения этой задачи. Некоторые
особенности имеет блок питания, а именно небольшую автоматику задержки
включения анодного напряжения и встроенный аккумулятор для поддержания
вращения вентилятора охлаждения лампы при пропадании напряжения в сети.
И еще одна особенность это применение схемы регулировки тока покоя
по пику огибающей автор( UA6CL ). Дело
в том что лампа ГУ91Б имеет очень большой ток покоя =500ма. и при
напряжения 2200в. мощность потребления будет 1.1квт., что негативно
сказывается на мощности обдува и на домашних счетчиках (у кого они
есть).


Немного о конструкции, весь усилитель вместе с блоком питания у меня
собран в стандартном корпусе от какого то прибора размером ширина=470мм.
длина=310мм. высота=200мм. Трансформатор намотан на тороидальном железе
габаритной мощностью 2.2квт. хорошее малогабаритное немецкое железо
размер вместе с обмотками 170х120мм. первичная обмотка провод 1.8мм.
вторичная 1мм. по схеме удвоения напряжение анода у меня 2200в. Ток
анода при нажатии на ключ =1500ма. При этом анод у меня подсаживается
до 2100в. В анодном выпрямители у меня применены диоды Д248Б по 4штуки
в плече всего 8штук. Конденсаторы импортные 330мкф 450вольт. 105градус.С
стоят они на рынке по 60руб. за штуку. в общем не очень дорого. Панель
под лампу у меня самодельная основа из куска фторопласта толщиной
10мм. но можно взять текстолит или другой диэлектрик. Ну а дальше полет
вашей фантазии. Скажу что сделать ее не сложно даже на коленке. Единственное
что нужно это достать или самому склеить трубу из стеклотексталита
ровно по диаметру анода лампы. Все остальное как во всех усилителях
мощности.
Фотографии внешнего вида
Если у Вас возникнут конкретные вопросы пишите по адресу
: 601505 Владимирская обл. г. Гусь-Хрустальный ул. Добролюбова д.13
кв.2 Федотов Алексей Геннадьевич. А лучше ua3vfs (at) mail.ru
Советую попробовать, не пожалеете! Удачи и 73 !!!
|