Что-то не так?
Пожалуйста, отключите Adblock.
Портал QRZ.RU существует только за счет рекламы, поэтому мы были бы Вам благодарны если Вы внесете сайт в список исключений. Мы стараемся размещать только релевантную рекламу, которая будет интересна не только рекламодателям, но и нашим читателям. Отключив Adblock, вы поможете не только нам, но и себе. Спасибо.
Как добавить наш сайт в исключения AdBlockРеклама
Удлинитель для радиотелефона типа ";Харвест";
Удлинитель для радиотелефона типа "Харвест"
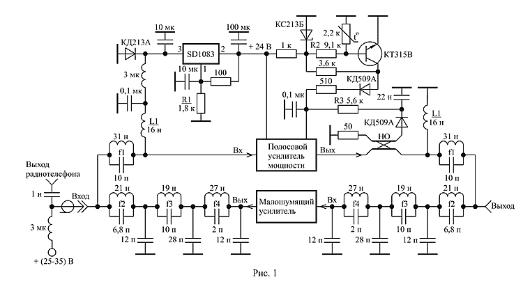
(Радиомир – 2003. – № 6. – С. 39-40) Описан удлинитель для радиотелефона типа «Харвест», устанавливаемый на мачте антенны в непосредственной близости от антенны и позволяющий в 5…10 раз увеличить дальность действия радиотелефона. Технические характеристики удлинителя: выходная мощность усилителя передатчика 30 Вт при изменении входной мощности в пределах 0,2…5 Вт; коэффициент шума усилителя приемника 2 дБ; напряжение питания 25…35 В; удлинитель сохраняет работоспособность при внезапном длительном отключении и коротком замыкании нагрузки, имеет термозащиту. Основные характеристики удлинителя:
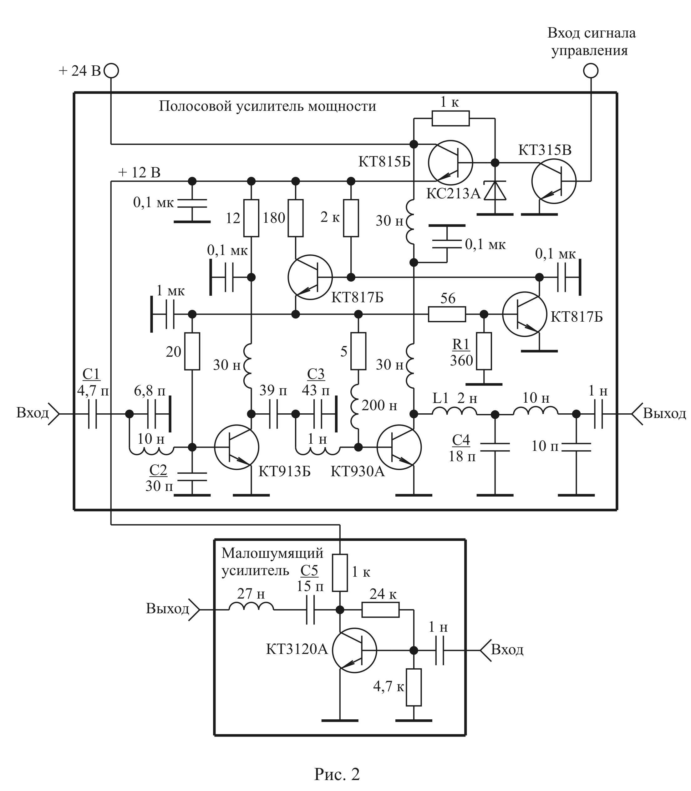
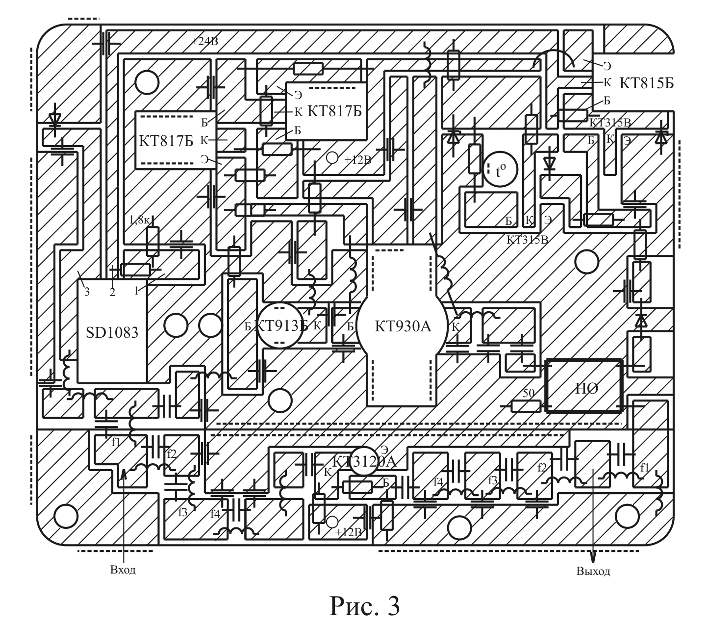
Имеющиеся в продаже удлинители радиотелефонов (УР) типа «Харвест» имеют следующие недостатки. Транзисторы усилителя мощности не имеют начального смещения, что приводит к недоиспользованию транзисторов по мощности. Изменение длины кабеля снижения, из-за потерь в кабеле, приводит к изменению напряжения питания и снижению выходной мощности. Отсутствие защиты от короткого замыкания и холостого хода нагрузки, термозащиты снижает надежность УР. На рис. 1 приведена функциональная схема УР, содержащая полосовой усилитель мощности (ПУМ); малошумящий усилитель (МУ); стабилизатор напряжения; фильтры нижних (ФНЧ) и верхних (ФВЧ) частот; схему защиты от рассогласования по выходу; термозащиту. УР излучает сигналы в полосе частот 393-403 МГц и одновременно принимает сигналы в полосе 263…273 МГц. ФВЧ стоящие в канале передачи состоят из контура, настроенного на частоту f1=270 МГц, и индуктивности L1, имеют частоту среза 380 МГц и служат для исключения потерь принимаемого сигнала. ФНЧ стоящие в канале приема состоят из контуров, настроенных на частоты f2 = 400 МГц, f3 = 350 МГц, f4 = 680 МГц, и конденсаторов 12 пФ и 28 пФ, имеют частоту среза 280 МГц, затухание на частоте 400 МГц равное 65…70 дБ и служат для исключения возможности попадания сигнала передатчика на транзистор МУ. Стабилизатор напряжения на микросхеме SD1083 имеет выходное напряжение 24 В, которое устанавливается с помощью подбора резистора R1, и позволяет устранить влияние длины кабеля снижения на величину напряжения питания УР. Экспериментальные исследования различных видов высокочастотных кабелей позволили установить, что при длине кабеля до 50 метров и токе потребления УР равном 3 А потери напряжения питания в кабеле составляю величину 5…7 В. Это следует учитывать при выборе напряжения источника питания УР. Направленный ответвитель (НО) отраженной волны и последовательно включенный детектор на диоде КД509А служат для определения уровня рассогласования нагрузки с выходным сопротивлением ПУМ. При превышении этим уровнем определенного значения сигнал управления с детектора на диоде КД509А, подаваемый на вход сигнала управления ПУМ (см. рис. 2), будет приводить к уменьшению напряжения базового смещения транзисторов ПУМ и уменьшению напряжения питания входного каскада. Поэтому, начиная с некоторого значения коэффициента стоячей волны по напряжению (КСВН) со стороны нагрузки, мощность сигнала на выходе ПУМ будет падать пропорционально росту КСВН нагрузки. Порог срабатывания схемы защиты от рассогласования ПУМ по выходу устанавливается выбором резистора R3. НО выполнен из двух проводов марки МГТФ 1•0,35 длиной 20 мм, намотанных вплотную друг к другу на цилиндрический изолятор диаметром 5 мм, который помещается затем в заземленный металлический цилиндрический экран. В рабочем диапазоне частот ПУМ переходное затухание НО равно около 30 дБ. Схема термозащиты на транзисторе КТ315В, при превышении температурой корпуса УР определенного значения, вырабатывает напряжение, подаваемое на вход сигнала управления ПУМ (см. рис. 2), что приводит к уменьшению тока потребляемого УР до величины 50…100 мА. Терморезистор схемы термозащиты приклеивается к корпусу УР в непосредственной близости от транзистора выходного каскада ПУМ. Установка схемы термозащиты на заданную температуру срабатывания осуществляется с помощью резистора R2. Диод КД213А установлен для защиты транзисторов УР от пробоя при неправильном выборе полярности напряжения питания. На выходе ПУМ включен трансформатор импедансов с коэффициентом трансформации 1:25, выполненный в виде фильтра нижних частот четвертого порядка [2] и обеспечивающий оптимальные условия работы транзистора КТ930А. Вначале производится настройка каскада на транзисторе КТ913Б. Для этого на его выход подключается нагрузка 50 Ом и с помощью резистора R1 устанавливается ток покоя транзистора равным 0,1… 0,2 А. Подбором конденсатора C2 устанавливается максимально возможный коэффициент усиления ПУМ на частоте 400 МГц. Далее изменяя в небольших пределах величину конденсатора C1, устанавливается требуемая полоса пропускания ПУМ. Настройка каскада на транзисторе КТ930А, возбуждаемого транзистором КТ913Б, производится с помощью подбора величины конденсатора C3. Варьируя в небольших пределах величинами элементов L1 и C4 трансформатора импедансов, можно дополнительно подстроить усилитель на максимум отдаваемой мощности. Линеаризация амплитудной характеристики ПУМ достигается соответствующим выбором резистора R1, которая производится после настройки усилителя на максимальную выходную мощность. МУ практически не требует подстройки и имеет характеристики: коэффициент усиления 18 дБ; полоса пропускания 30…600 МГц. Регулировка коэффициента усиления МУ осуществляется подбором величины конденсатора C5. На рис. 3 приведен чертеж печатной платы УР, выполненный в натуральную величину. Плата размером 110•90 мм состоит из двух частей, на которых собираются МУ и ПУМ, и изготавливается из двухстороннего фольгированного стеклотекстолита толщиной 2 мм. Пунктиром на чертеже обозначены места необходимой металлизации торцов платы. Отверстия диаметром 3,5 мм предназначены для крепления платы в корпусе. Два отверстия на плате между стабилитроном SD1083 и транзистором КТ913Б служат для прижимания КТ913Б к корпусу УР, так как герметизация корпуса УР не допускает изготовления сквозного отверстия для ножки КТ913Б и последующего его крепления. В корпусе УР по центрам двух указанных отверстий нарезается резьба и в ближайшее к SD1083 отверстие вкручивается винт на высоту головки транзистора КТ913Б. Далее на указанный винт и головку КТ913Б устанавливается пластина толщиной 5…7 мм, которая прижимается винтом, вкручиваемым во второе отверстие. Знаком to на плате указано отверстие, в котором эпоксидным клеем приклеивается терморезистор. Два отверстия диаметром 2 мм, рядом с которыми стоит надпись «+12 В», служат для подачи напряжения питания на МУ. Это осуществляется с помощью изолированного провода проходящего под платой. В корпусе УР для этого выфрезировывается соответствующее углубление. ЛИТЕРАТУРА
|
|


