Что-то не так?
Пожалуйста, отключите Adblock.
Портал QRZ.RU существует только за счет рекламы, поэтому мы были бы Вам благодарны если Вы внесете сайт в список исключений. Мы стараемся размещать только релевантную рекламу, которая будет интересна не только рекламодателям, но и нашим читателям. Отключив Adblock, вы поможете не только нам, но и себе. Спасибо.
Как добавить наш сайт в исключения AdBlockРеклама
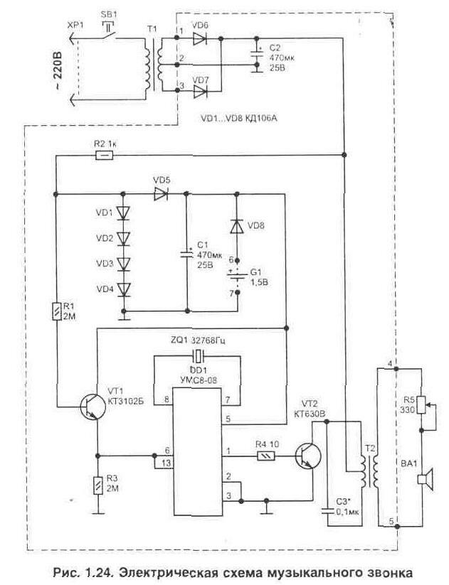
Музыкальный звонок с автоматической сменой мелодии
Музыкальный звонок с автоматической сменой мелодииВо многих квартирах для вызова хозяина используется музыкальный звонок. Такое устройство не сложно изготовить самостоятельно. При этом оно ничем не будет уступать выпускаемым промышленностью, но обойдется значительно дешевле. В журналах встречается немало схем музыкальных звонков, например [Л17]. Такое устройство удобно выполнять на специализированной микросхеме звукового синтезатора из серии УМС. Эти микросхемы выпускаются с несколькими запрограммированными мелодиями, которые можно переключать, подавая напряжение на вход "выбор мелодии". Принцип работы такой микросхемы подробно описан в литературе [Л 18]. В отличии от уже опубликованных вариантов музыкальных сигнализаторов, в приведенной на рис. 1.24 схеме не требуется использовать дополнительную кнопку для переключения мелодии. Смена мелодии происходит автоматически при каждом очередном нажатии на кнопку звонка (SB1). Каждая мелодия будет звучать, пока нажата кнопка. Для усиления звукового сигнала использован транзистор VT2. Резистор R5 позволяет регулировать громкость звукового сигнала в широких пределах. Согласование выходного сопротивления схемы с малым сопротивлением катушки звукового излучателя выполнено при помощи трансформатора Т2. Кроме того, применение трансформатора позволяет исключить протекание через динамик постоянной составляющей тока, что улучшает его работу. В качестве звукового излучателя ВА1 может применяться любой обычный динамик. Динамиков допускается подключать несколько и их размещаем в удобных местах квартиры.
Нужный тембр звучания настраивается подбором конденсатора С-. Этот конденсатор совместно с первичной обмоткой трансформатора Т2 образует колебательный контур, включенный в цепь коллектора транзистора VT2. Этот контур позволяет не только увеличить громкость звучания, но и делает звук более приятным. Ведь на управление VT2 приходят прямоугольные импульсы, которые содержат много высокочастотных гармоник, а трансформатор и цепь его контура являются фильтром. Так как добротность образованного в цепи коллектора VT2 контура довольно низкая, то динамик ВА1 будет воспроизводить все ноты мелодии, запрограммированной в микросхеме. При нажатии на кнопку SB1 подается питание на схему и будет звучать мелодия. Так как микросхема УМС8-08 имеет допустимый диапазон питающих напряжений 1,33...2 В, на диодах VD1...VD4 выполнен низковольтный стабилизатор напряжения. После диода VD5 на конденсаторе С1 будет напряжение 2 В. Это напряжение на С1 сохраняется длительное время и после отпускания кнопки SB1 (даже если элемент питания G1 не устанавливать). Что объясняется тем, что микросхема изготовлена по КМОП технологии и в рабочем режиме потребляет мало, а при снижении напряжения питания ниже 1 В переходит в заторможенное состояние. Потребляемый ток в этом режиме не превышает 1 мкА. Такое состояние сохраняется довольно долго. При очередном нажатии на кнопку SB1 напряжение подается при помощи транзистора VT1 на входы 6 и 13 микросхемы DD1. Так как эти цепи объединены ("пуск" - вывод 6 и "выбор мелодии" - вывод 13) и через открытый транзистор VT1 соединены с цепью питания микросхемы, то кнопка SB1 позволяет не только включать мелодию, но и сменить ее при очередном нажатии. В ждущем режиме устройство не потребляет энергию от сети, а элемент питания G1 не является обязательным (может не устанавливаться), но в этом случае время сохранения последней выбранной мелодии будет ограничено. Все детали, выделенные на схеме пунктиром, расположены на печатной плате размером 55х55 мм, показанной на рис. 1.25. Микросхему DD1 удобнее установить на контактной панели, что в дальнейшем позволит сменить набор мелодий без перепайки платы легко заменив только саму микросхему. Динамик ВА1 может быть любого типа с катушкой сопротивлением не менее 8 Ом и мощностью 0.5...1 Вт, например 0.5ГД-37. Трансформатор Т1 взят из серии ТП от сетевого адаптера с выходным напряжением 6...9 В (ток не менее 100 мА). Обычно они используются для питания бытовых устройств и имеют корпус в виде сетевой вилки. Если у такого трансформатора только одна вторичная обмотка, то прийдется для питания схемы установить мостовой выпрямитель.
Трансформатор Т2 - выходной от любого миниатюрного транзисторного радиоприемника. Транзистор VT1 можно заменить на КТ315, а VT2 на КТ972А(Б), КТ829А. Диоды VD1...VD8 типа КД106А, но подойдут и многие другие с аналогичными параметрами. Регулировочный резистор R5 использован типа ППБ-1А, конденсаторы С1, С2 типа К50-35 на 25 В, С- - К10-17. Кварцевый резонатор ZQ1 любого типа на рабочую частоту 32768 Гц. Для того чтобы продолжительность проигрывания мелодии не зависела от того, сколько времени нажата кнопка вызова, в схему можно установить таймер, рис. 1.26. Он выполнен на двух транзисторах VT3, VT4 и реле К1. Таймер позволяет увеличить время исполнения мелодии до 6...7 с после отпускания кнопки (время зависит от номинала конденсатора С4).
Работает схема таймера следующим образом. В начальный момент при нажатии кнопки SB1 реле К1 включится, так как транзистор VT3 за счет базового тока, проходящего через резистор R6, будет находиться в насыщении. Реле своей группой контактов К1.1 заблокирует цепь кнопки на время, пока не зарядится С4. Как только напряжение на базе VT4 достигнет уровня, при котором он откроется - это замкнет цепь базы VT3 на общий провод и реле отключится. Контакты реле К1.1 разомкнутся и питание на схему больше подаваться не будет (если кнопка SB1 не нажата). Группа контактов К1.2 позволяет ускорить разряд конденсатора С4 при отключении реле для того, чтобы таймер был быстро готов к работе при очередном нажатии кнопки вызова и позволяет увеличить продолжительность звучания мелодии. Резистор R8 ограничивает ток разряда С4. В схеме таймера использованы детали: С4 - танталовый К53-18 или К53-1 на 20 В. Транзистор VT3 можно заменить на КТ829А (Б), а VT4 на КТ315Б (Г,Е), КТ312В. Репе К1 подойдет любое (имеющее две группы переключающих контактов) с напряжением срабатывания 9...12 В и допускающее коммутацию напряжения 220 В. Вариант исполнения звонка
Принципиальная схема звонка:
|

