Что-то не так?
Пожалуйста, отключите Adblock.
Портал QRZ.RU существует только за счет рекламы, поэтому мы были бы Вам благодарны если Вы внесете сайт в список исключений. Мы стараемся размещать только релевантную рекламу, которая будет интересна не только рекламодателям, но и нашим читателям. Отключив Adblock, вы поможете не только нам, но и себе. Спасибо.
Как добавить наш сайт в исключения AdBlockРеклама
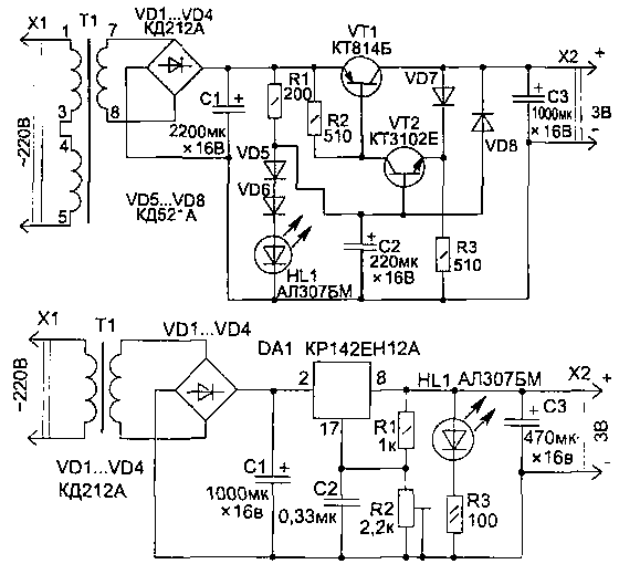
Блок питания на 3В
|
Здесь приведены два варианта построения такой схемы, собранных на разных элементах, а конкретную вы сможете выбрать сами, познакомившись с их особенностями и исходя из своих потребностей м возможностей. На первом рисунке приведена простая схема блока питания на 3 В (ток в нагрузкеке 200 мА) с автоматической электронной защитой от перегрузки (Iз = 250 мА). Уровень пульсации выходного напряжения не превышает 8 мВ.
Для нормальной работы стабилизатора напряжение после выпрямителя (на диодах VD1...VD4) может быть от 4,5 до 10 В, но лучше, если оно будет 5...6 В, — меньшая мощность источника теряется на тепловыделение транзистором VT1 при работе стабилизатора. В схеме в качестве источника опорного напряжения используется светодиод HL1 и диоды VD5, VD6. Светодиод является одновременно и индикатором работы блока питания. Транзистор VT1 крепится на теплорассеивающей пластине. Трансформатор Т1 можно приобрести из унифицированной серии ТН любой, но лучше использовать самые малогабаритные ТИ1-127/220-50 или ТН2-127/220-50. Подойдут также и многие другие типы трансформаторов со вторичной обмоткой на 5...6 В. Конденсаторы С1...СЗ типа К50-35. Вторая схема использует интегральный стабилизатор DA1, но в отличие от
транзисторного стабилизатора, приведенного на первом рисунке, для нормальной работы микросхемы необходимо, чтобы входное напряжение превышало выходное не менее чем на 3,5 В. Это снижает КПД стабилизатора за счет тепловыделения на микросхеме — при низком выходном напряжении мощность, теряемая в блоке питания, будет превышать отдаваемую в нагрузку. Необходимое выходное напряжение устанавливается подстроечным резистором R2. Микросхема устанавливается на радиатор. Интегральный стабилизатор обеспечивает меньший уровень пульсации выходного напряжения (1 мВ), а также позволяет использовать емкости меньшего номинала.
|