|
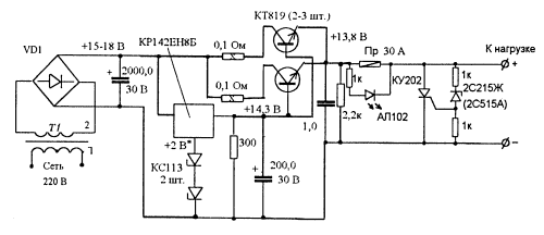
Блок питания СИ-БИ радиостанции
Эта несложная схема позволяет получить хороший коэффициент стабилизации и большой выходной ток, который зависит от числа управляющих транзисторов включенных параллельно.
Подключенный на выходе тиристор надежно сжигает предохранитель если выходное напряжение по каким-то причинам становится выше допустимого, величина напряжения срабатывания защиты зависит от стабилитрона. В момент срабатывания защиты или перегрузки по току загорается светодиод, сигнализирующий о том, что предохранитель сгорел.
Источник: shems.h1.ru
|