Что-то не так?
Пожалуйста, отключите Adblock.
Портал QRZ.RU существует только за счет рекламы, поэтому мы были бы Вам благодарны если Вы внесете сайт в список исключений. Мы стараемся размещать только релевантную рекламу, которая будет интересна не только рекламодателям, но и нашим читателям. Отключив Adblock, вы поможете не только нам, но и себе. Спасибо.
Как добавить наш сайт в исключения AdBlockРеклама
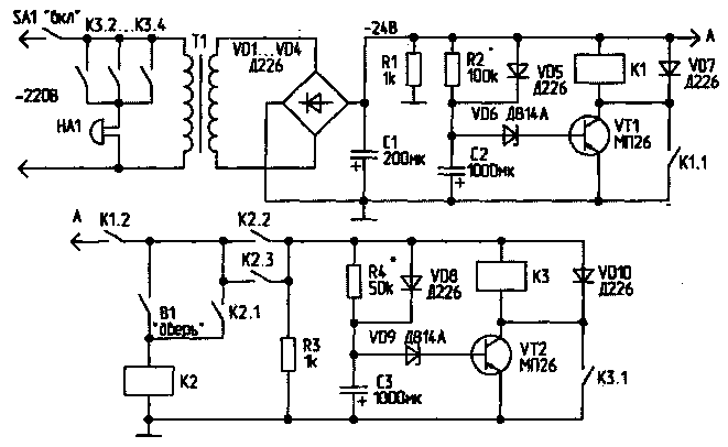
Квартирная сигнализация
|
Сигнализация "под охрану" включается через 3...5 мин после замыкания тумблера SA1 "Вкл", для того чтобы за это время можно было спокойно выйти из квартиры и закрыть дверь. При открывании двери она также срабатывает с задержкой, достаточной для выключения устройства (20...30 с). При включении тумблера SA1 сетевое напряжение поступает на блок питания (Т1, VD1...VD4, С1), с которого постоянное напряжение 24 В поступает на реле времени. Через 3...5 мин (время выдержки зависит от сопротивления резистора R2 и емкости конденсатора С2) напряжение на С2 достигает напряжения открывания стабилитрона VD6, открывается VT1 и срабатывает реле К1. Контактами К1.1 оно самоблокируется, а через К1.2 подает питание на реле К2, включенное последовательно с контактами на входной двери квартиры. Теперь даже при кратковременном открывании двери (замыкании В1), реле К2 срабатывает, блокирует себя контактами К2.1, и через контакты К2.2 и К2.3 подает питание на второе реле времени, аналогичное первому. Теперь, если вовремя не выключить тумблер SA1, через 20 с (зависит от сопротивления R4 и емкости С3) сработает реле КЗ, контактами К3.1 заблокируется, а контактами К3.2...К3.4 включит сигнальное устройство. При выключении питания тумблером SA1 устройство возвращается в исходное состояние. Резисторы R1, R3 и диоды VD5 и VD8 служат для быстрой разрядки конденсаторов в реле времени после выключения питания. Реле К1...КЗ - типа РЭС-22 или другие, с обмотками на 24 В. Транзисторы VT1 и VT2 - любые с максимальным допустимым напряжением не менее 24 В.
Налаживание системы сводится к подбору номиналов R2, С2 и R4, СЗ для установки требуемого времени срабатывания. В качестве сигнального устройства можно применить "ревун" или громкий звонок. Хороший эффект даст подключение еще и стробоскопа на лампе МТХ-90. Можно также использовать простой генератор на реле, контакты которого подключить параллельно выключателю света, например, в прихожей, чтобы свет включался и выключался с частотой 1...2 Гц. При неожиданном одновременном включении звонков, стробоскопа или "моргающего света", первое, о чем подумают "непрошенные гости" - убраться из квартиры как можно быстрее. При большом количестве всевозможных звонков, реле КЗ придется заменить на другое, с более мощными контактами, или включить через его контакты еще одно, более мощное, которое, в свою очередь, будет управлять сигнальными устройствами. А.ЛЫСУНЕЦ |