Что-то не так?
Пожалуйста, отключите Adblock.
Портал QRZ.RU существует только за счет рекламы, поэтому мы были бы Вам благодарны если Вы внесете сайт в список исключений. Мы стараемся размещать только релевантную рекламу, которая будет интересна не только рекламодателям, но и нашим читателям. Отключив Adblock, вы поможете не только нам, но и себе. Спасибо.
Как добавить наш сайт в исключения AdBlockРеклама
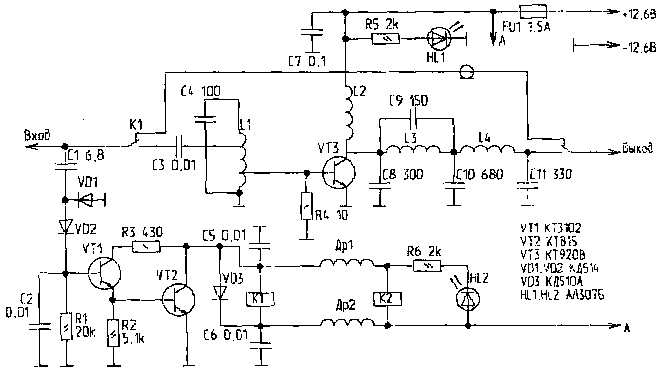
Услитель мощности на 27 МГц
|
Усилитель имеет выходную мощность около 8 Вт при входной - 0,5 Вт. Монтаж ведется в основном на "пятачках" из стеклотекстолита, приклеенных ко дну корпуса (рис.2). Другие варианты монтажа не проверялись. Думаю, вполне подойдет монтаж на печатной плате. Выводы деталей, соединенные с общим проводом, паяются непосредственно к фольге. Герконовые реле Kl, K2 припаяны корпусом к фольге выводами вверх. Транзистор VT3 установлен корпусом вниз, при этом сверху на резьбовую часть (после монтажа радиодеталей) навинчивается алюминиевый радиатор.
Симплексный режим радиосвязи облегчает тепловой режим транзистора, поэтому требования к величине охлаждающей поверхности радиатора несколько снижаются. Укороченные выводы базы и коллектора припаиваются к "пятачкам", а выводы эмиттера после небольшого изгиба Љ к фольге. Дроссели Др1, Др2 и катушка L2 установлены вертикально. Реле Kl, K2 Љ РЭС-55А РС4569607, конденсатор С1 Љ КД-1, остальные конденсаторы Љ КМ-4, КМ-5. Др1, Др2 Љ ДМ-0,1 20..50 мкГн. Разъем питания Љ от переносных радиоприемников. Катушка L1 изготовлена из посеребренного провода, для L2, L3, L4 использован провод ПЭВ-2. Намоточные данные катушек приведены в таблице.
Перед налаживанием к выходу усилителя подключают активную нагрузку 50 Ом мощностью не менее 8 Вт. Выходной разъем радиостанции подключают ко входу усилителя через отрезок 50-омного кабеля длиной около одного метра, который в дальнейшем будет использоваться при работе. На схему подают пониженное напряжение питания, при котором еще надежно срабатывают реле. Во время работы передатчика растяжением и сжатием витков катушек L1, L3, L4 добиваются максимального уровня сигнала на нагрузке. При необходимости корректируют емкости соответствующих контурных конденсаторов. В отдельных случаях можно попытаться точнее подобрать места подключения отводов катушки L1. Самовозбуждение возможно при неправильной настройке контуров и значительном рассогласовании нагрузки. Представляет интерес использование этого усилителя в походном варианте, например с места рыбалки или охоты, когда антенна (например проволочная GP с противовесами) закрепляется на дереве или другом высоком предмете, а усилитель запитывается от аккумулятора автомобиля или иного автономного источника, обеспечивающего ток не менее 1 А. У автора данный усилитель используется совместно с четвертьволновой GP, установленной на крыше 5-этажного дома. Дальность местных связей достигала 50 км, максимальная дальность при этом не проверялась. В часы ионосферного прохождения проводились связи со станциями Северного Кавказа, Украины, Урала с дальностью более 1500 км. При установке передающей антенны вблизи телевизионных обязательно включение на выходе усилителя НЧ фильтра. Радиолюбитель №9, 1996
|