Что-то не так?
Пожалуйста, отключите Adblock.
Портал QRZ.RU существует только за счет рекламы, поэтому мы были бы Вам благодарны если Вы внесете сайт в список исключений. Мы стараемся размещать только релевантную рекламу, которая будет интересна не только рекламодателям, но и нашим читателям. Отключив Adblock, вы поможете не только нам, но и себе. Спасибо.
Как добавить наш сайт в исключения AdBlockРеклама
Экономичный приемник узкополосной ЧМ
|
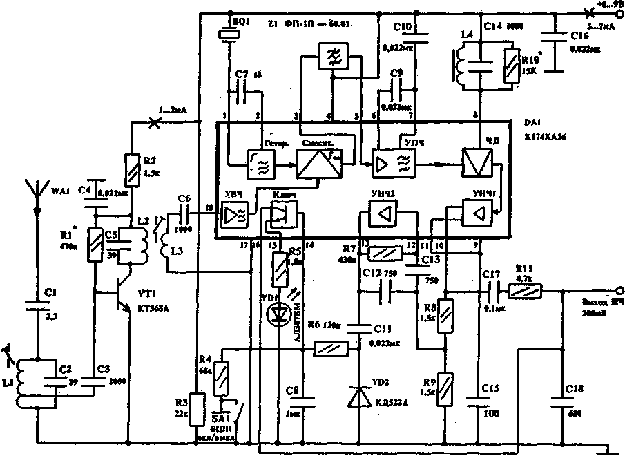
В радиолюбительской связи и в портативных связных радиостанциях диапазона 27,120.. .27,250 МГц разрешено использовать узкополосную ЧМ с девиацией 4-3 кГц. При этом возможно использование простых предатчиков с VXO с выходным каскадом в классе С, имеющим высокий и постоянный К.П.Д. до 70%. Однако применение этого вида модуляции сдерживается тем, что ЧМ-приемники, выполненные на традиционной элементной базе, сложнее AM и SSB приемников и потребляют довольно большой ток 20-40 мА, что делает невозможным длительное питание от батарей, например, в дежурном режиме. Ниже описывается экономичный приемник узкополосной ЧМ, выполненный на современной многофункциональной ИМС К174ХА26 и имеющий следующие характеристики: Входная частота до 30 МГц; модуляция ЧМ, девиация +3 кГц: чувствительность при с/ш - 10 дБ 2 мкВ; избирательность по зеркальному каналу 12 дБ; порог срабатывания системы БШН 2 мкВ; ток потребления не более 7 мА; напряжение питания 6...9 В; амплитуда выходного сигнала 250 мВ Принципильная схема приемника приведена на рис.1. Выходной сигнал с антенны усиливается резонансным усилителем на транзисторе VT1 и подается на вход УВЧ ИМС (вывод 18). Частотозадающие цепи внутреннего гетеродина подключаются к выводам 1 и 2 ИМС. В данном случае показано выполнение кварцевого генератора на третьей механической гармонике. При выполнении генератора на основной гармонике целесообразно увеличить С7 до 50...100 пф и между выводом 2 и корпусом включить конденсатор на 30...60 пф. В случае использования внешнего гетеродина его напряжение амплитудой 200...400 мВ надо подать на вывод 1, оставив вывод 2 свободным. Выбирать частоту гетеродина необходимо так, чтобы промежуточная частота fпч не превышала 600 кГц. Удобно принять fпч - 465 кГц, что и сделано в приведенной схеме. С выхода смесителя ИМС (вывод 3) сигнал ПЧ через пьезофильтр Z1 с полосой пропускания 10 кГц поступает на вход УПЧ ИМС (вывод 5). Выводы 6.7 — блокировка УПЧ.
[ Увеличить в новом окне ] Если напряжение на выводе 14 больше порога переключения (около 0,7 В), то на выводе 15 напряжения нет, вывод 16 (и, следователно, выход приемника) замкнут на корпус. При этом на выходе приемника сигнала нет. В том случае, если на входе приемника имеется сигнал больше 2 мкВ, то высокочастотные шумы на выводе 10 значительно уменьшаются (из-за подавления их полезным сигналом в ЧД). Уменьшается также продетектированное VD2 постоянное напряжение на выводе 14 и происходит срабатывание ключевого устройства. Вывод 16 отключается от земли и на выходе приемника появляется принятый низкочастотный сигнал; на выводе 15 появляется постоянное напряжение около 4...6 В. При этом загорается светодиод VD1, индицируя срабатывание системы БШН, то есть появление сигнала на входе приемника. Порог срабатывания системы БШН в пределах 2...200 мкВ задается подстроенным резистором R3. Постоянная времени БШН определяется R6 С8. При замыкании контактов S1 система БШН отключается. Катушки L1 и L2, L3 намотаны на каркасах диаметром 4 мм с подстроечными сердечниками из карбонильного железа проводом ПЭВ 0,2. L1 имеет 20 витков с отводом от 6-го, считая снизу. L2 имеет 20, а L3 — 6 витков. L4, С14 — любой контур ПЧ на 465 кГц от транзисторного приемника. В качестве Z1 можно использовать любой пьезокерамический фильтр ПЧ с полосой 6... 12 кГц. Настраивают приемник следующим образом. Вначале резистором R1 устанавливают ток VT1 в 1...2 мА, а затем контуры L1C2 и L2C5 настраивают в резонанс на частоту принимаемого сигнала. Далее, замкнув выключатель S1 и подав на вход приемника ЧМ сигнал амплитудой 30. .50 мкВ. настраивают L4C14 до получении неискаженной синусоиды на выходе. При необходимости ширина линейного участка характеристики ЧД устанавливается R10. Затем, включив БШН выключателем S1 и подав на вход приемника сигнал величиной 2 мкВ, резистором R3 устанавливают порог срабатывания системы БШН. И. Гончаренко |