LAB599.RU — интернет-магазин средств связи
EN FR DE CN JP

Мощный регулятор мощности до 25 кВт




Мощный регулятор мощности до 25 кВт

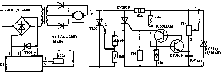
  Основное достоинство этого регулятора - простота и надежность. Область его применения достаточно обширна - от питания мощных электроприводов до сварочных аппаратов. Схема не боится коротких замыканий во вторичной цепи. Если регулятор предполагается использовать с активной нагрузкой (электронагреватель, приборы, лампы накаливания), то Тр1 из схемы можно исключить. На рис. 1 дана силовая часть схемы, а на рис. 2 - блок электронного управления, подключаемый к мощному тиристору через контакты 1-3. Через контакты 4-5 на внешнюю панель управления выведен потенциометр регулятора.

 Мощный регулятор

Радиолюбитель №8, 1993
Источник: shems.h1.ru

Партнеры