Что-то не так?
Пожалуйста, отключите Adblock.
Портал QRZ.RU существует только за счет рекламы, поэтому мы были бы Вам благодарны если Вы внесете сайт в список исключений. Мы стараемся размещать только релевантную рекламу, которая будет интересна не только рекламодателям, но и нашим читателям. Отключив Adblock, вы поможете не только нам, но и себе. Спасибо.
Как добавить наш сайт в исключения AdBlockРеклама
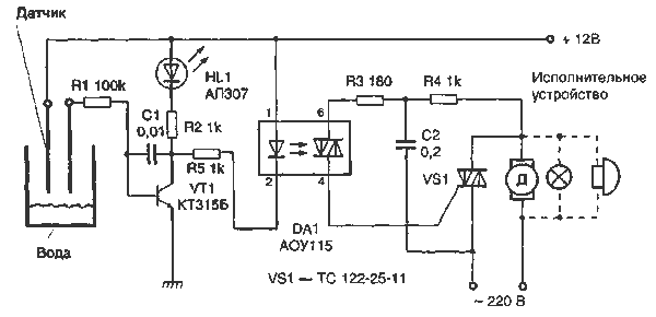
Сигнализатор влажности
|
Сигнализатор позволяет управлять различными исполнительными устройствами, питающимися от силовой сети 220 В. Сигнализатор известит вас о появлении воды даже может включить откачивающий насос, чтобы понизить ее уровень ниже концов датчиков. Конечно, в случае второго всемирного потопа такая система не поможет, но в обыкновенные дождливые дни и весной, и осенью она прекрасно справится со своей задачей.
Принцип работы схемы необычайно прост. База транзистора VT1 подключена через токоограничивающий резистор R1 к первому электроду датчика. Второй электрод, расположенный па той же высоте, подсоединен к положительной шине питания. Когда вода достигнет электродов датчика, возникающий электрический ток открывает транзистор VT1. Светодиод HL1 (любой), включенный в цепь его коллектора, загорается. Ток коллектора транзистора также протекает через светодиод оптрона микросхемы DA1, включая водяной насос. Использование конденсатора С1, включенного между базой и коллектором транзистора, в цепи отрицательной обратной связи позволяет избежать ложных срабатываний от посторонних переменных наводок. Симистор VS1 подберите, исходя из мощности исполнительного устройства. Электроды датчика изготовьте из нержавеющего и неокисляющегося в воде металла, что поможет вам избежать увеличения сопротивления при их контакте с водой. Лучше всего сделать электроды из нержавеющей стали, но в общем случае возможно использование менее водостойких электродов, если, конечно, их очищать время от времени. Они укрепляются параллельно друг другу па расстоянии 2,5 см. Для поддержания их в таком положении возьмите кусочек какого-нибудь изоляционного материала. Деталей в схеме мало и они вполне уместятся на небольшой плате. Питать сигнализатор можно как от батареи, так и от выпрямителя напряжением +12 В.
|