Что-то не так?
Пожалуйста, отключите Adblock.
Портал QRZ.RU существует только за счет рекламы, поэтому мы были бы Вам благодарны если Вы внесете сайт в список исключений. Мы стараемся размещать только релевантную рекламу, которая будет интересна не только рекламодателям, но и нашим читателям. Отключив Adblock, вы поможете не только нам, но и себе. Спасибо.
Как добавить наш сайт в исключения AdBlockРеклама
Модернизация радиостанции
|
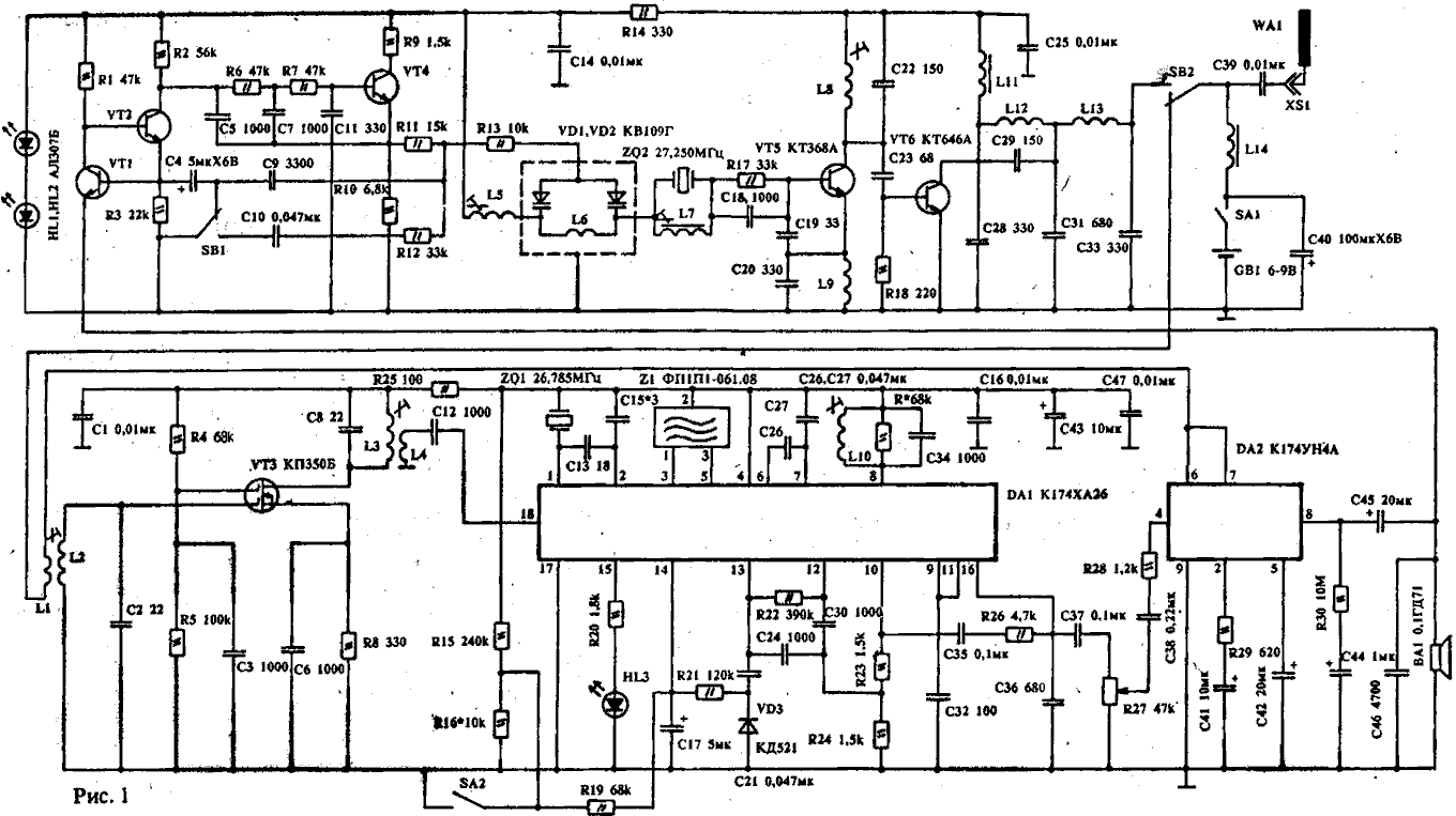
Эксплуатационные параметры радиостанции, описанной в РЛ N 8/91 с.14 - 16. можно значительно улучшить, если в приемнике применить микросхему К174ХА26. На рис.1 приведена измененная схема приемника, где SA2 - выключатель шумоподавителя, R27 - регулятор громкости, HL3 - индикатор включения шумоподавителя. Светодиод HL3 и резистор R27 устанавливаются на передней панели радиостанции. Резистор R16 служит для установки порога срабатывания шумоподавителя. Резистор R* устанавливается при больших искажениях сигнала. Напряжение питания радиостанции желательно увеличить до 9В, при этом выходная мощность передатчика возрастет до 0,5 - 0,7 Вт. Печатная плата радиостанции и схема расположения элементов показаны нниже. Намоточные данные катушек индуктивности и настройки - точно такие же, как и в ранее описанной конструкции. В результате модернизации параметры приемника радиостанции значительно возрастут: увеличится дальность радиосвязи, уменьшится шум, упростится ее настройка.
[ Увеличить в новом окне ]
[ Увеличить в новом окне ] Источник: shems.h1.ru |