LAB599.RU — интернет-магазин средств связи
EN FR DE CN JP
QRZ.RU > Каталог схем и документации > Схемы наших читателей > Дайджест радиосхем > Устройство тонального вызова для радиостанций

Устройство тонального вызова для радиостанций




Устройство тонального вызова для радиостанций
 Устройство тонального вызова для радиостанций

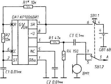
Рис. 1.

  Далеко не все радиостанции имеют кнопку вызывного сигнала, упрощающего вхождение в связь. Вызывной генератор на КР1006ВИ1 На рис. 1 приведена принципиальная схема звукового генератора, выполненного на микросхеме КР1006ВИ1. Генератор, при включении замещая собой микрофон, модулирует несущую радиостанции тональным сигналом определенной частоты (она зависит от сопротивления резистора R1 и емкости конденсатора С1).

 Устройство тонального вызова для радиостанций

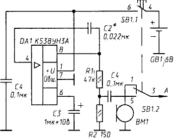
Рис. 2. Вызывной генератор на К538УН3А



 Устройство тонального вызова для радиостанций

Рис. 3. Вызывной генератор в тангенте радиостанции

  Другой вариант генератора - на микросхеме К538УН3А - показан на рис. 2. Здесь нужную частоту генерации устанавливают подбором емкости конденсатора С2. Генератор монтируют на печатной плате небольшого размера, которую устанавливают непосредственно в тангенте радиостанции. Здесь же размещают источник питания - гальваническую батарею типа 11А или 476А и кнопку SB1 - например, переключатель типа Пкн61 без фиксации. На рис. 3 показано возможное размещение всех элементов вызывного генератора в тангенте радиостанции S-MINI.

Уразбахтин М.
Радио, 1996, № 6, с. 8
Источник: shems.h1.ru

Партнеры