LAB599.RU — интернет-магазин средств связи
EN FR DE CN JP

Радиотелефон




Радиотелефон

  Этот радиотелефон предназначен для использования в пределах квартиры, его основное назначение - избавить владельца от провода, связывающего телефон-трубку и телефонную розетку. Радиотелефон сделан на базе телефона-трубки китайского производства, толщина которого увеличила на 2,5 см. Первоначально автор планировал собрать радиотелефон по схеме, описанной в статье В.А.Стасенко "Телефон без проводов" в журналах "Радиолюбитель" 7-92 и 11-92. Но из-за невозможности приобрести микросхемы К174ХА26 и полевые транзисторы с изолированным затвором пришлось полностью переработать схему под более доступные детали. В результате входные цепи лишились каскадов УРЧ на полевых транзисторах, а тракт ПЧ стал выполнен по схеме с одним преобразованием частоты на микросхеме К174ХА6. Кроме того, в значительной степени были упрощены схемы передатчиков, а также полностью изменились схемы вызывного сигнала и связи с телефонной линией. Чувствительность приЈмников стала несколько ниже, но все равно осталась достаточной для связи в пределах 100 метров.

ТЕХНИЧЕСКИЕ ХАРАКТЕРИСТИКИ РАДИОТЕЛЕФОНА: Радиус действия 30-100 метров Чувствительность приЈмников при сигнал/шум 3:1 3-5 мкв Мощности передатчиков 50 мВт Частота передатчика стационарного блока 30,5 МГц Частота передатчика телефона-трубки 40,5 МГц Напряжение питания 9В Вид модуляции частотная Режим работы дуплексный Вызов тональный

  Рассмотрим алгоритм работы телефона. В исходном состоянии трубка включена в разъЈм, установленный на корпусе базового блока и еЈ аккумулятор подзаряжается от сетевого источника, или трубка вынута из разъЈма и находится пределах радиуса действия от базового блока. При этом передатчик трубки не работает. Работает только приЈмник. Базовый блок находится в таком же режиме, его передатчик выключен, а приЈмник работает. Предположим, что из телефонной линии, к которой подключен базовый блок, поступил сигнал вызова абонента. При этом каждый раз, как только поступает тревожный сигнал, включается передатчик базового блока и излучает немодулированный сигнал. Этот сигнал принимается приЈмником трубки, на выходе тракта ПЧ которого появляется напряжение около 2V (используется индикаторный выход микросхемы К174ХА6), которое включает мультивибратор с пъезоизлучателем на выходе, который вырабатывает аккустический тональный сигнал вызова. После поднятия трубки еЈ рычажный переключатель включает питание еЈ передатчика. Этот сигнал принимается радиоприЈмным трактом базового блока, выходное напряжение 2V (с индикаторного выхода К174ХА6) включает электронный ключ, подключающий к линии разговорный узел (при этом линия переходит в режим снятой трубки) и фиксирует его передатчик в включенном состоянии. Теперь схемы работают в дуплексном режиме, и разговаривать можно также как и при помощи обычного телефона.

  Вернемся к исходному положению, когда работают только приЈмники. Если нужно позвонить по телефону, трубку поднимают. При этом еЈ рычажный переключатель включает питание передатчика. Сигнал от него принимает радиоприЈмный тракт базового блока, который включает его передатчик и подключает к линии разговорный узел. В результате линия переходит в занятое состояние (как при снятой трубке). Теперь для того, что бы набрать номер нужно последовательно нажимать кнопки на корпусе трубки. Микросхема номеронабирателя при этом будет формировать последовательности из отрицательных импульсов (используется узел номеронабирателя от китайского телефона-трубки). Каждый их этих импульсов будет выключать передатчик трубки на время своей длительности действия. В эфир будут излучаться пачки немодулированного радиосигнала. Соответственно этим импульсам будет изменяться напряжение на индикаторном выходе микросхемы К174ХА6 и телефонная линия будет "ключеваться" разговорным узлом.

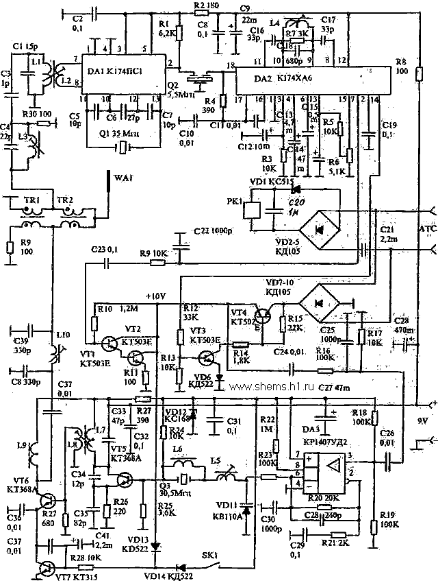
  Принципиальная схема трубки показана на рисунке 1. РадиоприЈмный тракт выполнен по супергетеродинной схеме с одним преобразованием частоты и промежуточной частотой 6, 5 МГц. Входной сигнал поступает через дуплексные трансформаторы TR 1, TR2 на систему входных контуров. Контур L3C4 служит для ослабления наводок сигнала передатчика, он настроен на частоту 40, 5 МГц, на этой частоте его сопротивление максимально. Контур LIC1 настроен на частоту 30, 5 МГц, на частоту сигнал передатчика базового блока, на этой частоте его коэффициент передачи максимален. Принятый сигнал поступает через катушку связи на симметричный вход УРЧ и преобразователя частоты на микросхеме DA1 К174ПС1. Достоинство этой микросхемы в том, что она позволяет обойтись без гетеродинного контура (вместо него подключается кварцевый резонатор) и без нагрузочного выходного контура (его роль выполняет R1). На выходе микросхемы выделяется комплекс частот, из которого при помощи пьезокерамического фильтра Q2 выделяется сигнал 6, 5 МГц (используется полосовой пъезофильтр от тракта звукового сопровождения телевизора УСЦТ).

 Радиотелефон - схема

  Сигнал ПЧ поступает на вход микросхемы DA2 К174ХА6, которая содержит усилитель-ограничитель, частотный детектор, систему АПЧ, систему БШН и систему индикатора настройки. В данном случае АПЧ не используется (гетеродин и без того стабилизирован резонатором), а схема индикатора управляет вызывным сигналом. Контур L4C18 работает в фазосдвигающей цепи частотного детектора. При помощи резистора R6 можно установить порог срабатывания БШН. Низкочастотный сигнал с вывода 7 через регулятор громкости R12 поступает на УЗЧ на транзисторах VT2-VT4 он нагружен динамическим эвукоизлучателем от того же китайского телефона-трубки. В то время, когда трубка лежит (например на столе) или вставлена в разъем зарядки (XI) еЈ рычажный переключатель S1 находится в противоположном показанному на схеме положении. При этом питание поступает на микросхему DD1. При приЈме сигнала от передатчика базового блока напряжение с уровнем около 2V с вывода 14 DA2 поступает на базу VT1, который открывается и логическим нулем на своем коллекторе запускает мультивибратор на DD1. При этом излучатель BF1 излучает звук с частотой около 1 кГц. Если поднять трубку S1 переходит в показанное на схеме положение и отключает питание от мультивибратора (DD1), включая передатчик.

  Передатчик собран по двухкаскадной схеме на транзисторах VT5, VT6. На транзисторе VT6 задающий генератор, его частота стабилизирована резонатором Q3, который работает на третей гармонике. Контур в коллекторной цепи этого транзистора настроен на 40, 5 МГц. С катушки связи L7 ВЧ напряжение поступает на усилитель мощности на транзисторе VT5. Контур L5C21C22 служит для согласования с нагрузкой и подавления гармоник. Выключение выходного каскада при передаче наборных импульсов при помощи ключа на транзисторе VT7. В режиме набора на его базу поступают отрицательные импульсы, а в остальное время высокий уровень. Поэтому по время импульса выходной каскад выключается.

  Частотная модуляция речевым сигналом происходит в задающем генераторе. Последовательно с кварцевым резонатором Q3 включается цепь из индуктивности L10 и емкости варикапа VD3. Эта цепь сдвигает частоту резонатора, и изменяя емкость (или индуктивность) этой цепи можно получить частотно-модулированный сигнал. Поэтому достаточно подать 34 напряжение на варикап в обратном направлении, что в этой схеме и происходит. Модулирующее напряжение формируется из 34 напряжения поступающего от электретного микрофона BF3 (использовать микрофон от телефона-трубки не имело смысла, у него были очень низкие чувствительность и качество звучания). Сигнал от микрофона поступает на усилитель-ограничитель на ОУ DA3. Ограничение достигается включением параллельных диодов VD4 и VD5 в цепи его ООС. Выходное напряжение с вывода 6 DA3 через резистор R19 поступает на катод варикапа. В режиме молчания оно равно половине напряжения питания (центральная точка устанавливается делителем R25, R26). При разговоре выходное напряжение изменяется относительно этой точки, сответственно изменяется напряжение и на варикапе.

  Принципиальная схема базового блока показана на рисунке 2. ВЧ радиоприЈмный тракт построен по аналогичной схеме. Разница в том, что он рассчитан на приЈм сигнала частотой 40,5 мГн. Поэтому заградительный контур L3C4 настроен на 30,5 МГц, а входной L1C1 на 40,5 МГц. Резонатора на 34 МГц для гетеродина у автора не оказалось, и пришлось использовать на 35 МГц. В результате ПЧ получилась 5,5 МГц. К счастью пьезофильтры на 5,5 МГц используются в телевизорах УСЦТ, рассчитанных на приЈм по двум частотным системам. Соответственно и изменена настройка контура L4C18. Передатчик тоже имеет аналогичную схему, но он настроен на 30,5 МГц. Кроме того усилитель на ОУ DA3 имеет значительно меньший коэффициент усиления. Схема работы с телефонной линией собрана на транзисторах VT1-VT4. Датчик сигнала вызова сделан по простейшей схеме на электромагнитном реле РК1. Вызывное переменное напряжение через конденсатор С21 поступает на выпрямитель на диодах VD2-VD5. Если напряжение на его выходе превосходит 45V, то на реле поступает около 30V (15V падает на стабилитроне VD1) и его контакты SK.1 замыкаются, включая при помощи VT7 выходной каскад передатчика.. Разговорный узел выполнен на транзисторах VT1 и VT2. Каскад собран по схеме составного транзистора. Резистор R10 устанавливает режим работы таким образом, чтобы на каскаде падало около 10V. Напряжение телефонной линии поступает на выпрямитель на VD7-VD10. Подключение разговорного узла к линии (к выходу этого выпрямителя) выполняется ключом на транзисторах VT3 и VT4. Эти же транзисторы выполняют роль импульсного ключа номеронабирателя. Ключ открывается при поступлении напряжения (+1...2V) с вывода 14 DA2 при приЈме сигнала от передатчика трубки.При подаче напряжения на разговорный узел поступает напряжение на базу VT7 через диод VD13, которое открывает этот транзистор и включает выходной каскад передатчика. Конденсатор С41 исключает амплитудную модуляцию сигнала передатчика разговорным сигналом.Разговорный сигнал на вход операционного усилителя DA3 поступает через делитель на резисторах R16 и R17 непосредственно с выхода импульсного ключа.

 Радиотелефон - схема

  Принципиальная схема источника питания показана на рисунке 3. Он выполнен по традиционной схеме с силовым трансформатором TR1 и мостовым выпрямителем на диодах VD1-VD4. Транзисторы VT1, VT2 работают в параметрическом стабилизаторе напряжения (транзисторы усиливают выходной ток параметрического стабилизатора на R1 и стабилитроне VD5. качестве основы для переносной трубки использован телефон-трубка китайского производства. С печатной платы удаляются все детали, связанные с обслуживанием телефонной линии - универсальный транзисторный разговорный усилитель импульсный ключ полностью демонтируется, это же касается и входного выпрямителя. Питание подается на вывод 1 микросхемы номеронабирателя (у меня попалась трубка с микросхемой KS5805). Общий провод питания подключается к соединенным вместе выводам 11,10,2,6. Отрицательные наборные импульсы снимаются с вывода 18. На освободившемся месте печатной платы ТТ монтируются детали УЗЧ на транзисторах VT2-VT4 и сигнальный узел на микросхеме DD1 (приклеена к плате выводами вверх) и транзисторе VT1. Микрофон ТТ оказался очень плохим и вместо него установлен МКЭ-3. Толщина трубки увеличена на 25мм полистироловой проставкой, которая приклеена к крышке корпуса ТТ.

 Радиотелефон - блок питания

  Передатчик и приЈмник как трубки, так и основного блока собраны на одинаковых односторонних печатных платах из фольгированного стеклотекстолита толщиной 1,5-2 мм. Для намотки катушек взяты цилиндрические пластмассовые каркасы от радиоканалов телевизоров УСЦТ с ферритовыми подстроечниками 100НН. Катушки приЈмника после установку на плату экранируются алюминиевыми экранами от этих же телевизоров. Катушки приемников одинаковые , разница и контурных конденсаторах, катушка L1- 18 витков, L2 - 4 витка, L3 - 18 витков, L4- 10 витков. Везде провод ПЭВ 0,23. Катушки передатчика трубки L5 - 5 витков, L7 - 3 витка, L8 - 8 витков, L10 -23 витка того же провода. Катушки L6 и L9 - дроссели они намотаны на ферритовых кольцах 400НН К10x7x4 по 10 витков того же провода. Катушки передатчика основного блока L10- 6 витков, L8 - 4 витка, L7 - 10 витков, L5 - 20 витков того же провода. L9 и L12 - дроссели, такие же как в трубке. Дуплексные трансформаторы для трубки и основного блока одинаковые, они наматываются на кольцах М50ВЧ2 К7х4х2, содержат по 15 витков вдвое скрученного провода ПЭВ 0,23 расположенного равномерно по кольцу. Нужно учитывать что обмотки TR 2 включены в противофазе. В качестве антенн используются телескопические антенны от карманных радиоприемников зарубежного производства - с шарниром и максимальной длиной около 0,5 м. Детали основного блока смонтированы в пластмассовом корпусе размерами 220х150х45 мм. В корпусе установлены гнезда для подключения трубки на зарядку. Они расположены в прямоугольном отверстии, такими размерами, чтобы при установки трубки ( вертикально) еЈ штыри (от сетевой вилки 220В) точно попадали в эти гнезда и край отверстия нажимал рычажный переключатель трубки. Электромагнитное реле вызывного сигнала типа РЭС 22 на напряжение более 10-25В. В качестве трансформатора взят готовый трансформатор от источника питания для игрушек, число витков его вторичной обмотки увеличено на 50. Подойдет и ТВК или ТВЗ от старых черно-белых ламповых телевизоров, правда толщина корпуса в этом случае будет несколько больше.
Источник: shems.h1.ru

Партнеры