LAB599.RU — интернет-магазин средств связи
EN FR DE CN JP

Испытатель телефонных аппаратов




Испытатель телефонных аппаратов

  Радиолюбители, занимающиеся ремонтом телефонов или изготовлением самодельных телефонов-трубок, АОНов, разветвителей линий, автоответчиков и других устройств, подключаемых к телефонной сети, часто вынуждены просить кого-нибудь участвовать в телефонных экспериментах. Сейчас, когда повсеместно вводится поминутная оплата телефонного времени, трудно найти добровольного помощника, который в нужное время со своего телефона будет участвовать в ваших опытах. В журнале затрагивался вопрос о необходимости создания имитатора сигналов АТС [I]. Предлагаемое устройство позволяет вести ремонт и проверку телефонной аппаратуры без телефонной линии. Например в маленьких мастерских.

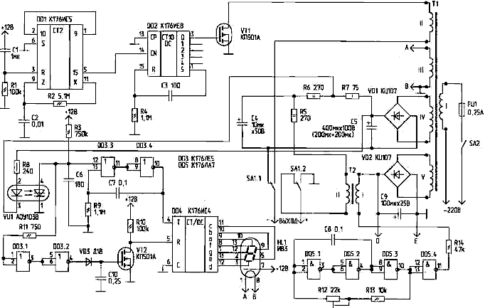
  Устройство выдает на подключенную, проверяемую аппаратуру основные сигналы и уровни в соответствии с ГОСТ 25554-82. Далее в скобках указаны допуски по ГОСТу. Сигнал вызова. Служит для проверки и настройки вызывного устройства (звонка). Представляет собой пачки импульсов длительностью 1 с (±0,1 с). Пауза между пачками — 4с (±0,1 с). Частота заполнения пачек — 50 Гц (16...50 Гц). Напряжение—70 В (16...110 В). Ответ АТС. Предназначен для проверки и ремонта разговорного тракта. Это непрерывный звуковой сигнал с частотой 425 Гц (±25 Гц). Уровень сигнала — -12 дБ (-5...-30 дБ). Линейное напряжение. При положенной телефонной трубке — 60 В (при поднятой — зависит от сопротивления разговорной цепи подключенного телефонного аппарата). Кроме того, при поднятой трубке производится проверка четкости работы кнопочного или дискового номеронабирателя. После набора очередной цифры на люминесцентном индикаторе в течение 2,5...3 с высвечивается цифра количества выданных номеронабирателем импульсов.

 Испытатель телефонных аппаратов

  Работа узла "посылки вызова". Для получения необходимой последовательности вызывного сигнала применены микросхемы DD1 и DD2. Микросхема DD1 (К176ИЕ5) обычно служит генератором секундных импульсов для электронных часов. Точность секундных импульсов обеспечивается включением в генераторную часть микросхемы кварцевого резонатора [2]. Для получения вызывного сигнала такая точность не нужна, поэтому можно обойтись без кварцевого резонатора [3, 4]. В данной конструкции применена RC-цепочка R2, С2, параметры которой определяют частоту генерации для получения секундных импульсов на выводе 5 DD1. Цепочка Cl, R1 служит для установки микросхемы DD1 в нулевое (исходное) состояние. Микросхема DD2 — десятичный счетчик с дешифратором, преобразует поступающие на вывод 14 секундные импульсы в сигнал на одном из выходов. Счет производится по спадам секундных импульсов, а установка счетчика в исходное состояние — по фронту пятого импульса. Перепад напряжения через конденсатор СЗ поступает на вход R и переводит счетчик в нулевое состояние. Таким образом, счетчик работает в режиме кольца со счетом до пяти, и на каждом из его пяти выходов появляется сигнал (положительный уровень) на время 1 с, затем следует пауза 4 с. Сигналы, определяющие последовательность звучания звонка и пауз, можно снимать с любого из пяти выходов DD2 (0...4). В данной конструкции сигнал поступает с выхода 0 (вывод 3) DD2 и подается на затвор высоковольтного токового ключа VT1, коммутирующего напряжение обмотки II трансформатора Т1 на выход устройства через переключатель SA1, когда переключатель находится в правом по схеме положении.

  Работа узла "ответ АТС". Переключив SA1 в левое положение и подняв телефонную трубку, услышим тональный сигнал 400...425 Гц. Генератор сигнала собран по известной схеме мультивибратора на ИМС DD5. Генератор через резистор R14 нагружен на первичную обмотку трансформатора Т2. Вторичная обмотка Т2 включена последовательно в цепь постоянного напряжения 60 В и модулирует его тональной частотой с уровнем 70...80 мВ (по ГОСТу — -5...-30 дБ). Частоту устанавливают резистором R12. Контролировать ее можно частотомером, осциллографом или сравнивая с тональным сигналом АТС. Уровень громкости изменяют подбором резистора R14. В качестве Т2 использован выходной трансформатор кадровой развертки ТВК-90 от ламповых телевизоров. Можно использовать и другие аналогичные трансформаторы. Узел проверки номеронабирателя. С обмотки IV трансформатора Т1 выпрямленное мостиком VD1 и сглаженное фильтром С5, R7, R6, R5, С4 напряжение 60 В через вторичную обмотку трансформатора Т2 и переключатель SA1 поступает на выход.

  Поднятие трубки отключает от выхода устройства вызывную цепь и подключает разговорную вместе с номеронабирателем телефона. Вращение диска или нажатие кнопок номеронабирателя замыкает и размыкает линию. В цепи возникают токовые посылки, количество которых соответствует набранной цифре. Напряжение токовых посылок снимается с резистора R7 и через токоограничивающий резистор R8 поступает на светодиод оптопары VU1. Оптопара служит для гальванической развязки 60-вольтовых импульсов от входных цепей DD3. Для работы динистора оптопары в ключевом режиме сопротивление R3 выбрано с таким расчетом, чтобы ток, протекающий через динистор, был меньше тока удержания [5]. Конденсатор С6, заряженный через резистор R3, разряжается через открывающийся динистор. На выводе 4 оптопары формируется отрицательный импульс, запускающий ждущий мультивибратор DD3.3, DD3.4, который формирует импульс с крутыми фронтами, поступающий на счетный вход Т (вывод 4) микросхемы DD4. Результат счета высвечивается на подключенном к выходам счетчика-дешифратора вакуумном индикаторе HL1. Ключ VT2 с диодом VD3 и конденсатором С10 образуют реле времени. Положительные импульсы через резистор R11, буферные элементы DD3.1, DD3.2 и диод VD3 заряжают конденсатор С 10. Открывшийся ключ VT2 соединяет установочный вход R (вывод 5) DD4 с общим проводом, разрешая работу счетчика DD4. После прекращения поступления импульсов конденсатор С 10 разряжается через обратное сопротивление диода VD3. Разряд длится около 2,5...Зс. В это время на цифровой лампе индицируется цифра. Затем ключ VT2 запирается, через резистор R10 на установочный вход поступает положительное напряжение, счетчик устанавливается в нуль. Можно проверять следующую цифру.

  Конструкция и детали. Устройство смонтировано на макетной плате. Все соединения деталей выполнены проводом. На этой же плате укреплены оба трансформатора — Т1 и Т2. Автор использовал силовой трансформатор от старого лампового радиоприемника, в котором оставлена сетевая обмотка на 220 В, а остальные обмотки перемотаны. Обмотки II и IV рассчитаны каждая на 70 В переменного напряжения. Обмотка III питает переменным напряжением накал лампы ИВЗ. Ее напряжение —0,85...0,9 В. Потребляемый ток — 50 мА. Обмотка V — на 8 В. После выпрямителя на конденсаторе С9 получается +12 В. С точек D, Е питание поступает на микросхемы и цифровую лампу. Микросхемы и цифровая лампа потребляют всего несколько миллиампер. Поэтому обмотка V может наматываться тонким проводом (0,2 мм). На лампу ИВЗ в штатном режиме для питания сегментов цифр и управляющей сетки необходимо подать +20 В. Способ, предложенный в [6] и использованный в данной конструкции, позволил отказаться от одной обмотки на трансформаторе Т1, используя имеющееся напряжение +12В.

  Литература
1. Волгин В. Имитатор сигнала АТС. — Радиолюбитель, 1994, N9, С.23
2. Алексеев С. Применение микросхем серии К 176. — Радио, 1984, N4, С.25
3. Поляков В. и др. RC-генератор на К176 ИЕ5. — Радио, 1987, N10, С45
4. Лукьянов Д. Необычные профессии микросхем. — Радио, 1988, N12, С.31
5. Кублановский Я. Тиристорные устройства. Вып.961. — М.: Энергия
6. Сбоев Ю. ИВЗ в транзисторных устройствах. — Радио, 1977, N7, С.47

Ю.СБОЕВ
г. Минск
РЛ №2, 1998

Источник: shems.h1.ru

Партнеры