Высокоэффективное зарядное устройство для батарей
Здесь описана схема дешевого многорежимного зарядного устройства для
никель - кадмиевых или никель - металлгидридных аккумуляторов, содержащих
2 до 10 элементов.
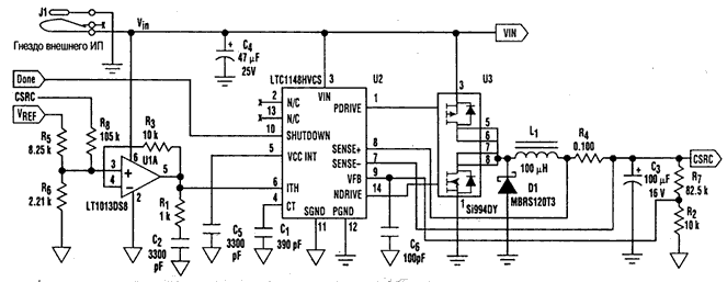
Использован импульсный стабилизатор, который может работать в режиме
стабилизации тока. Соединение отрицательного полюса батареи непосредственно
с общим проводом устройства повышает эффективность и сокращает тепловые
потери. Импульсный стабилизированный преобразователь напряжения LTC1148HV
(производства фирмы Linear Technology) работает с синхронными ключами
и вполне соответствует поставленной задаче. Его эффективность преобразования
больше 90%; он снабжен двумя входами для датчика тока (Sens+ и Sens-)
и специальным выводом Ith. Уровень постоянного напряжения на этом входе
задает максимальную величину тока в дросселе. Например, если в качестве
шунта использован низкоомный резистор с широко распространенным номиналом
0,1 Ом, а вывод Ith соединен с выходом опорного напряжения 2-JV (twice
the junction voltage - два напряжения перехода) микросхемы МАХ713, то
пиковый ток дросселя будет составлять 1,55 А. Средний ток зависит и от
выходного напряжения, но это можно скомпенсировать, добавив еще одну
петлю обратной связи, для чего часть выходного напряжения подается на
вывод IТН. Режим стабилизации напряжения в микросхеме LTC1148 выключается,
если резистивный делитель (R2 и R7), подключенный к выводу Vfb, рассчитан
на напряжение большее, чем у полностью заряженной батареи. Если же напряжение
батареи окажется больше расчетного, то на выходе импульсного стабилизатора
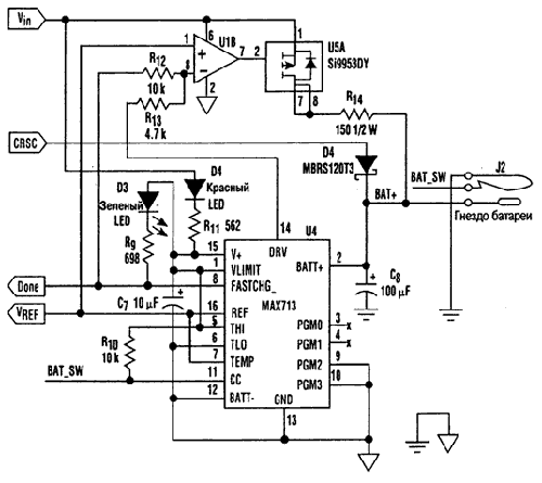
тока не будет. Если необходим еще и компенсационный подзаряд, то следует
добавить ключ (транзистор U5A) и резистор (R14), через которые нужный
ток подзаряда пойдет на батарею прямо от первичного источника питания
(VIN) - простого сетевого адаптера - после того, как контроллер зарядного
устройства на микросхеме МАХ713 выключит режим быстрого заряда, или же
при низком напряжении батареи в начале цикла заряда

|