Устройство удаленного контроля за температурой
перевод А.Анкудинов (UA3VVM)
Источник http://www.electronics-lab.com |
Удаленный контроль температуры.
Диапазон измерений от 00.0 до 99.9 °C.
Назначение устройства:
Эта схема предназначена для точного температурного контроля. Постоянное напряжение
с датчика температуры преобразуется в частоту в передающем блоке. Выходное напряжение с
датчика пропорционально изменению температуры. Выходная частота передатчика передается
по электрической сети переменного тока 220V. В блоке приемника эта частота выделяется и преобразуется в
цифровое значение температуры и отображается на трех 7-сегментных светодиодных индикаторах.
Фиксируемый диапазон изменений температуры температуры составляют от 00.0 до 99.9 °C.
Расстояние от передатчика до приемника может составлять сотни метров, необходимо лишь,
чтобы и приемник и передатчик были подключены к одной и той же электрической сети.

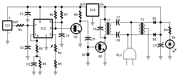
Схема передатчика:
Детали передатчика:
R1,R3 - 100K 1/4W Резисторы
R2 - 47R 1/4W Резистор
R4 - 5K 1/2W Подстроечный резистор
R5 - 12K 1/4W Резистор
R6 - 10K 1/4W Резистор
R7 - 6K8 1/4W Резистор
R8,R9 - 1K 1/4W Резисторы
C1 - 220nF 63V Полистироловый конденсатор
C2 - 10nF 63V Полистироловый конденсатор
C3 - 1µF 63V Полистироловый конденсатор
C4,C6 - 1nF 63V Полистироловые конденсаторы
C5 - 2n2 63V Полистироловый конденсатор
C7,C8 - 47nF 400V Полистироловые конденсаторы
C9 - 1000µF 25V Электролитический конденсатор
D1 - 1N4148 75V 150mA Диод
D2,D3 - 1N4002 100V 1A Диоды
D4 - 5мм. красный светодиод
IC1 - LM35 Линейный температурный датчик
IC2 - LM331 Преобразователь напряжение-частота
IC3 - 78L06 6V 100mA Стабилизатор напряжения
Q1 - BC238 25V 100mA N-P-N Транзистор
Q2 - BD139 80V 1.5A N-P-N Транзистор
L1 - Первичная обмотка (соединенная с коллектором Q2): 100 витков
Вторичная обмотка: 10 витков
Диаметр провода: O.2мм
Пластиковый каркас с ферритовым сердечником. Внешний диаметр: 4мм.
T1 - 220V Первичная обмотка, 12+12V Вторичная обмотка 3VA сетевого трансформатора
PL1 - Сетевая вилка со шнуром

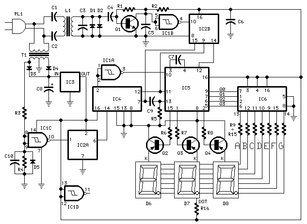
Схема приемника:
Детали приемника:
R1 - 100K 1/4W Резистор
R2 - 1K 1/4W Резистор
R3,R4,R6-R8 - 12K 1/4W Резисторы
R5 - 47K 1/4W Резистор
R9-R15 - 470R 1/4W Резисторы
R16 - 680R 1/4W Резистор
C1,C2 - 47nF 400V Полистироловые конденсаторы
C3,C7 - 1nF 63V Полистироловые конденсаторы
C4 - 10nF 63V Полистироловый конденсатор
C5,C6,C10 - 220nF 63V Полистироловые конденсаторы
C8 - 1000µF 25V Электролитический конденсатор
C9 - 100pF 63V Керамический конденсатор
D1,D2,D5 - 1N4148 75V 150mA Диоды
D4,D4 - 1N4002 100V 1A Диоды
D6-D8 - С общим катодом 7-семисегментные светодиодные индикаторы
IC1 - 4093 Счетверенный 2-х входовый элемент Шмитта НЕ-И
IC2 - 4518 Сдвоенный двоично-десятичный суммирующий счетчик
IC3 - 78L12 12V 100mA Стабилизатор напряжения
IC4 - 4017 Десятичный счетчик с 10 выходами дешифрации
IC5 - 4553 Трехцифровой двоично-десятичный счетчик
IC6 - 4511 Преобразователь двоично-десятичного в 7-сегментный код
Q1 - BC239C 25V 100mA N-P-N Транзистор
Q2-Q4 - BC327 45V 800mA P-N-P Транзисторы
L1 - Первичная обмотка (Соединенная с C1 и C2): 10 витков
Вторичная обмотка: 100 витков
Диаметр провода: O.2мм
Пластиковый каркас с ферритовым сердечником. Внешний диаметр: 4мм.
T1 - 220V Первичная обмотка, 12+12V Вторичная обмотка 3VA сетевого трансформатора
PL1 - Сетевая вилка со шнуром
Описание передатчика:
IC1 - точный стоградусный температурный датчик с линейным выходом 10mV/°C и встроенным
преобразователем напряжение-частота. На выходе IC1 (вывод 3) напряжению 10mV соответствует
частота 100 Гц. Например при температуре 20°C преобразуемое напряжение составит 200mV
и соответственно выходная частота 2 кГц. На транзисторе Q1 собран предварительный усилитель,
а на транзисторе Q2 мощный выходной каскад передающий энергию в электрическую сеть через
трансформатор на L1 и C7, C8.
Описание приемника:
Выходное напряжение с передатчика через сеть переменного тока выделяется входным
контуром на элементах C1, C2 и L1 и усиливается усилителем на транзисторе Q1.
Уровень входного сигнала ограничивается диодами D1, D2. Высокочастотные составляющие
сигнала отфильтровываются конденсатором C5, элементом IC1B формируются импульсное
напряжение с КМОП уровнями. На микросхеме IC2B собран делитель частоты на 10. Далее
выходное импульсное напряжение поступает на вход микросхемы IC5.
На микросхеме IC4 собран генератор формирующий импульсы сброса для IC1B и IC5
следующие с частотой 5 Гц.
Частота 5 Гц получается за счет деления частоты напряжения сети на 10 полученной со вторичной
обмотки понижающего трансформатора Т1. На элементе IC1C собран формирователь импульсов,
а на микросхеме IC2A делитель на 10. Время за которое производится подсчет импульсов таким
образом составляет 1 секунду. Микросхема содержит дешифратор для подключения
катодов 3-х цифрового индикатора, которые подключаются через ключи на транзисторах
Q2,Q3 и Q4. Аноды индикаторов соединены параллельно и подключены к декодеру двоично-десятичного кода в 7-сегментный код на микросхеме IC6. Таким образом например входная частота 2 кГц деленная на
10 дает на индикаторе значение 20.0°C.
Примечания:
- D6 индицирует старший разряд, а D8 младший разряд.
- Через R16 подключена десятичная точка которая горит постоянно.
- Подстроечным резистором R4 в передатчике устанавливается частота 5 кГц на выводе 3 IC2
при входном постоянном напряжении 0,5V на выводе 7 (настройка точности АЦП)
- Для простоты настройки необходимо сравнить показания обычного термометра с показаниями
прибора и подобрать сопротивление R4 до совпадения показаний.
- Располагайте датчик температуры вдали от местных источников тепла, например понижающего трансформатора
- Линейность устройства очень хорошая.
- Аккуратно работайте с напряжением 220V, производите все манипуляции со схемой при
отключенном сетевом напряжении. По окончании сборки поместите схему в пластиковую
коробку.
|