LAB599.RU — интернет-магазин средств связи
EN FR DE CN JP
QRZ.RU > Технические справочники > Справочник по отечественным микросхемам. > Параметры интегральных микросхем 140 серии > К140УД26(А-В), КР140УД26(А-Г) - широкополосный прецизионный усилитель со сверхнизким значением входного напряжения шума.

К140УД26(А-В), КР140УД26(А-Г) - широкополосный прецизионный усилитель со сверхнизким значением входного напряжения шума.

Навигатор: QRZ.RU > Радиолюбительская справочники > Справочник по отечественным микросхемам

Корпус К140УД26
Корпус КР140УД26
Цоколевка корпусов
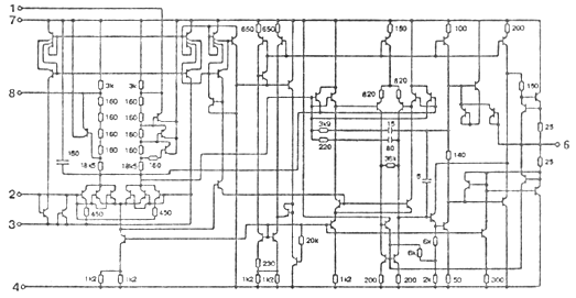
Электрическая схема
Типовые рабочие характеристики
Схемы включения
Электрические параметры
Предельно допустимые режимы эксплуатации
Зарубежные аналоги
Литература


140УД26 - широкополосный прецизионный усилитель со сверхнизким значением входного напряжения шума и высоким коэффициентом усиления напряжения. Внутренняя частотная коррекция отсутствует. Предназначен для построения малошумящих широкополосных схем с большим коэффициентом усиления. Корпус К140УД26 типа 3101.8-1, КР140УД26 - типа 2108.8-1.



Корпус К140УД26

301.8-2.gif package view
Корпус КР140УД26

2101.8-1.gif package view


Цоколевка корпусов

цоколевка корпусов

Электрическая схема электрическая схема

Типовые рабочие характеристики

типовые рабочие характеристики

Схемы включения

схема включения

Электрические параметры при Uп= plus minus 15 В, Rн= 2к, Т=25 ° C

1 Напряжение питания plus minus 15 В plus minus 10%
2 Максимальное выходное напряжение
    при Uп= plus minus 15,0 В
    К140УД25А, КР140УД25А
    К140УД25Б, КР140УД25Б
    К140УД25В, КР140УД25В
    КР140УД25Г
    при Uп= plus minus 13,5 В
    К140УД25А, КР140УД25А
    К140УД25Б, КР140УД25Б
    К140УД25В, КР140УД25В
    КР140УД25Г
 
 
не менее plus minus 12 В
не менее plus minus 12 В
не менее plus minus 11,5 В
не менее plus minus 11,5 В
 
не менее plus minus 11 В
не менее plus minus 11 В
не менее plus minus 10,5 В
не менее plus minus 10,5 В
3 Напряжение смещения нуля
    при Uп= plus minus 15,0 В
    К140УД25А, КР140УД25А
    К140УД25Б, КР140УД25Б
    К140УД25В, КР140УД25В
    КР140УД25Г
    при Uп= plus minus 16,0 В
    К140УД25А, КР140УД25А
    К140УД25Б, КР140УД25Б
    К140УД25В, КР140УД25В
    КР140УД25Г
 
 
не более plus minus 30 мкВ
не более plus minus 60 мкВ
не более plus minus 100 мкВ
не более plus minus 200 мкВ
 
не более plus minus 50 мкВ
не более plus minus 100 мкВ
не более plus minus 180 мкВ
не более plus minus 250 мкВ
4 Входной ток
    при Uп= plus minus 15,0 В
    К140УД25А, КР140УД25А
    К140УД25Б, КР140УД25Б
    К140УД25В, КР140УД25В
    КР140УД25Г
    при Uп= plus minus 16,0 В
    К140УД25А, КР140УД25А
    К140УД25Б, КР140УД25Б
    К140УД25В, КР140УД25В
    КР140УД25Г
 
 
не более plus minus 40 нА
не более plus minus 55 нА
не более plus minus 80 нА
не более plus minus 80 нА
 
не более plus minus 60 нА
не более plus minus 85 нА
не более plus minus 120 нА
не более plus minus 120 нА
5 Ток потребления
    при Uп= plus minus 15,0 В
    К140УД25А, КР140УД25А
    К140УД25Б, КР140УД25Б
    К140УД25В, КР140УД25В
    КР140УД25Г
    при Uп= plus minus 16,0 В
    К140УД25А, КР140УД25А
    К140УД25Б, КР140УД25Б
    К140УД25В, КР140УД25В
    КР140УД25Г
 
 
не более plus minus 4,7 мА
не более plus minus 4,7 мА
не более plus minus 5,7 мА
не более plus minus 5,7 мА
 
не более plus minus 5,0 мА
не более plus minus 5,0 мА
не более plus minus 6,0 мА
не более plus minus 6,0 мА
6 Разность входных токов
    при Uп= plus minus 15,0 В
    К140УД25А, КР140УД25А
    К140УД25Б, КР140УД25Б
    К140УД25В, КР140УД25В
    КР140УД25Г
    при Uп= plus minus 16,0 В
    К140УД25А, КР140УД25А
    К140УД25Б, КР140УД25Б
    К140УД25В, КР140УД25В
    КР140УД25Г
 
 
не более plus minus 35 нА
не более plus minus 50 нА
не более plus minus 75 нА
не более plus minus 75 нА
 
не более plus minus 50 нА
не более plus minus 70 нА
не более plus minus 100 нА
не более plus minus 100 нА
7 Коэффициент усиления напряжения
    при Uп= plus minus 15,0 В
    К140УД25А, КР140УД25А
    К140УД25Б, КР140УД25Б
    К140УД25В, КР140УД25В
    КР140УД25Г
    при Uп= plus minus 13,5 В
    К140УД25А, КР140УД25А
    К140УД25Б, КР140УД25Б
    К140УД25В, КР140УД25В
    КР140УД25Г
 
 
не менее 1000000
не менее 1000000
не менее 7000000
не менее 7000000
 
не менее 700000
не менее 700000
не менее 500000
не менее 500000
8 Коэффициент ослабления синфазных входных напряжений
    К140УД25А, КР140УД25А
    К140УД25Б, КР140УД25Б
    К140УД25В, КР140УД25В
    КР140УД25Г
 
не менее 114 дБ
не менее 106 дБ
не менее 100 дБ
-
9 Коэффициент влияния нестабильности источников питания на напряжение смещения
    К140УД25А, КР140УД25А
    К140УД25Б, КР140УД25Б
    К140УД25В, КР140УД25В
    КР140УД25Г
 
не более 10 мкВ/В
не более 10 мкВ/В
не более 20 мкВ/В
-
10 Частота единичного усиления не менее 20 МГц
11 Скорость нарастания выходного напряжения не менее 11 В/мкс


Предельно допустимые режимы эксплуатации

1 Напряжение питания plus minus (13,5...16,5) В
2 Входное синфазное напряжение не более plus minus 10 В
3 Сопротивление нагрузки не менее 2 кОм
4 Температура окружающей среды -10...+70 ° C


Зарубежные аналоги

OP 37 производимый Precision Monolithic Inc.



Литература

Отечественные микросхемы и зарубежные аналоги Справочник. Перельман Б.Л.,Шевелев В.И. "НТЦ Микротех", 1998г.,376 с. - ISBN-5-85823-006-7

Операционные усилители Справочник. том 1 М.,"Физматлит", 1993 г.,240 с. - ISBN 5-02-015113-0


Навигатор: QRZ.RU > Радиолюбительская справочники > Справочник по отечественным микросхемам

Партнеры