Что-то не так?
Пожалуйста, отключите Adblock.
Портал QRZ.RU существует только за счет рекламы, поэтому мы были бы Вам благодарны если Вы внесете сайт в список исключений. Мы стараемся размещать только релевантную рекламу, которая будет интересна не только рекламодателям, но и нашим читателям. Отключив Adblock, вы поможете не только нам, но и себе. Спасибо.
Как добавить наш сайт в исключения AdBlockРеклама
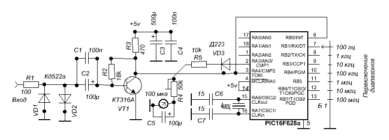
Стрелочный частотомер на микроконтроллере
Аналоговый частотомер собран на одновибраторе — микросхеме К155АГ1. Этот частотомер имеет четыре поддиапазона 10...100 Гц, 100...1000 Гц, 1...10 кГц, 10...100 кГц, но в него можно ввести и пятый— до 1 МГц, добавив соответствующий времязадающий конденсатор.

Принципиальная электрическая схема и внешний вид аналогового частотомера
Длительность импульсов, генерируемых одновибратором, определяется конденсаторами СІ — С4 и резисторами R1 — R5 (в зависимости от поддиапазона), а частота их повторения — частотой входного сигнала. Через диод Д5 импульсы поступают на конденсатор С5, напряжение на котором будет пропорционально частоте входного сигнала. Это напряжение измеряется прибором ИП1. Диоды Д1 — Д4 (кремниевые высокочастотные любые, например КД503А) защищают вход микросхемы от перегрузок. Номиналы конденсатора С5 и резистора R6 зависят от тока полного отклонения микроамперметра ИП1. При токе 100 мкА они составляют 2 мкФ и 39 кОм, а при токе 500 мкА— 15 мкФ и 6,8 кОм. Времязадающие конденсаторы могут иметь разброс до 20% от указанных на схеме значений, он будет «выбран» подстроечными резисторами. От температурной и временной стабильности этих конденсаторов зависит, естественно, точность измерений.
Налаживание прибора сводится к установке на каждом поддиапазоне одним из подстроечных резисторов R2—R5 стрелка микроамперметра ИП1 на последнее деление при подаче на вход эталонных частот, соответствующих верхней частоте измерений для каждого поддиапазона.
Резисторы R2 — R5 подстроечные любого типа, диод Д5 — кремниевый высокочастотный, типа КД503А. Переключатель можно брать любого типа. Прибор конструктивно собран в алюминиевом корпусе.
Что стало в итоге ?




